DP5100, czyli G-8010

Dyskusje techniczne dotyczące gramofonów marki Unitra Fonica
ODPOWIEDZ
Awatar użytkownika
cobra
Posty: 1207
Rejestracja: 16 lut 2018, 22:25
Gramofon: SL-Q33
Lokalizacja: W-wa

DP5100, czyli G-8010

#1

Post autor: cobra »

Chcę odrestaurować jedno z eksportowych wcieleń G-8010, czyli Dynamic Speaker DP5100.
Akcja całkiem hobbystyczna, gramofon kolegi.

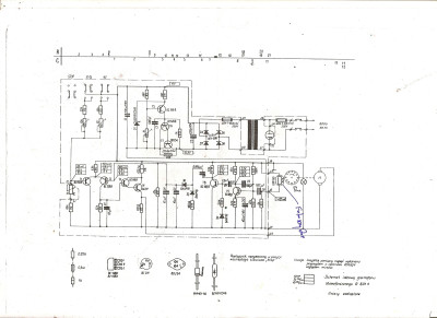
Mam niestety tylko średnio czytelny schemat, a tam są jakieś punkty kontrolne napięć.
Czy któryś z Kolegów dysponuje serwisówką i łaskawie mógłby się nią podzielić?
Może ktoś ma konto na stronie Unitry - tam chyba można pobrać.

Po pierwszych oględzinach nie jest źle. Obroty wariują. Mechanika w dobrym stanie.
Elektrolity mają około 150% pojemności, co źle o nich świadczy - do wymiany. Jeden kondensator zredukował się do rezystora. Silnik trochę głośny, ale może czyszczenie i smarowanie pomoże.
Wkładka Shure M44 :shock: ... przyklejona krzywo taśmą dwustronną do headshella :o
Technics SL-Q33, Benz Micro Silver / Empire 2000 / Empire 4000 / Z-4s / MP-110 / Shure M75, PreamP THT, Denon DRA-F109 / lampa SE, STX F-200n
Artur K.
Posty: 45
Rejestracja: 14 gru 2025, 19:21
Lokalizacja: Warszawa/Płock

Re: DP5100, czyli G-8010

#2

Post autor: Artur K. »

Mam taki schemat, ale ogólnie wszystkie Bernardy miały taki sam więc możesz się posługiwać właściwie dowolnym. Dorzucę jeszcze jakiś niepodpisany ale widzę że napięcia są identyczne, za to nanieśli elementy układu wyciszania które warto zamontować jeśli ich nie ma.
Serwisówka za free i bez logowania dostępna np. tu:
https://archive.org/details/manual_G8010_SM_UNITRA

Od razu proponuję go trochę stuningować. Wywalamy zenerkę 10V, zamiast niej wstawiamy LM7810, zamiast pojedynczej diody w prostowniku dajemy normalny mostek.
Ja w swoim GS-438 dorobiłem jeszcze wyciszanie wkładki ale nie na tranzystorach tylko na przekaźnikach kontaktronowych. Działa bezbłędnie.
Załączniki
GS-XXX.jpg
G-8010.png
Ostatnio zmieniony 04 sty 2026, 23:34 przez Artur K., łącznie zmieniany 3 razy.
Awatar użytkownika
BRob
Posty: 1063
Rejestracja: 08 lip 2013, 23:09
Gramofon: SL 1710
Lokalizacja: Ząbki WWL

Re: DP5100, czyli G-8010

#3

Post autor: BRob »

cobra pisze:
04 sty 2026, 22:13
Wkładka Shure M44 :shock: ... przyklejona krzywo taśmą dwustronną do headshella :o
To dla lepszego tłumienia rezonansów. :D

Serwisówki nie mam, ale szczerze kibicuję.
Awatar użytkownika
cobra
Posty: 1207
Rejestracja: 16 lut 2018, 22:25
Gramofon: SL-Q33
Lokalizacja: W-wa

Re: DP5100, czyli G-8010

#4

Post autor: cobra »

@Atrur K., dziękuję za pomoc. W wolnych chwilach będę dłubał.
Technics SL-Q33, Benz Micro Silver / Empire 2000 / Empire 4000 / Z-4s / MP-110 / Shure M75, PreamP THT, Denon DRA-F109 / lampa SE, STX F-200n
Awatar użytkownika
Bacek
Posty: 4216
Rejestracja: 04 gru 2013, 22:06
Gramofon: Kenwood L-07D
Lokalizacja: Poznań

Re: DP5100, czyli G-8010

#5

Post autor: Bacek »

Artur K. pisze:
04 sty 2026, 23:22
Od razu proponuję go trochę stuningować. Wywalamy zenerkę 10V, zamiast niej wstawiamy LM7810, zamiast pojedynczej diody w prostowniku dajemy normalny mostek.
Ja w swoim GS-438 dorobiłem jeszcze wyciszanie wkładki ale nie na tranzystorach tylko na przekaźnikach kontaktronowych. Działa bezbłędnie.
Oby nie na pałę bo na część układu idzie napięcie niestabilizowane. Po wrzuceniu mostku gretza napięcie za nim będzie o 3 czy tam 4V wyższe niż za aktualnym połówkowym prostownikiem. A teraz i tak w gniazdkach mamy więcej woltó niż wtedy.
Klipsch LaScala i analogowo cyfrowa herezja.
Artur K.
Posty: 45
Rejestracja: 14 gru 2025, 19:21
Lokalizacja: Warszawa/Płock

Re: DP5100, czyli G-8010

#6

Post autor: Artur K. »

Tak, ta część układu to elektromagnes. :D
Tu nie ma żadnej wyrafinowanej inżynierii ani ukrytych powodów. Napięcie niestabilizowane idzie tam tylko dlatego, że po prostu jest wyższe i takie jest potrzebne aby elektromagnes pewnie trzymał, a tętnienia nie mają w tym przypadku znaczenia. Poza tym gdyby elektromagnes był zasilony tak jak cała reszta układu czyli po stabilizacji, to jego włączenie powodowałoby spadek napięcia zasilającego a co za tym idzie zmianę obrotów bo ta stabilizacja napięcia jest mocno zależna od wartości prądu obciążenia.
Takie przeróbki o jakich pisałem ludzie robią w tych gramofonach od co najmniej 20 lat, bo znacząco wpływa to na stabilność obrotów.
Niestety te sprzęty z PRL tak mają. Czasami wystarczyłoby dać 2 elementy więcej aby uzyskać o klasę lepsze parametry i czasami nawet na płytce są miejsca na te elementy. Patrz przykład z tranzystorami wyciszającymi - w większości egzemplarzy które widziałem ich nie było, ale miejsca na płytce są. Ja u siebie wstawiłem przekaźniki kontaktronowe bo działa to znacznie lepiej (wycisza całkowicie, a nie częściowo), a fabryka mogła to zrobić czysto mechanicznie - dwa włączniki krańcowe załączane ramieniem albo elektromagnesem który i tak tam jest.

Natomiast za mostkiem co najwyżej napięcie może być niższe niż w przypadku prostownika jednopołówkowego bo spadek napięcia mamy na dwóch diodach a nie na jednej. Wyższa będzie wartość średnia, ale nie amplituda. Poza tym dla elektromagnesu kilka V w tą czy w tamtą nie ma znaczenia, przy czym lepiej w górę niż w dół bo pewniej będzie trzymał.
Awatar użytkownika
Bacek
Posty: 4216
Rejestracja: 04 gru 2013, 22:06
Gramofon: Kenwood L-07D
Lokalizacja: Poznań

Re: DP5100, czyli G-8010

#7

Post autor: Bacek »

Artur K. pisze:
05 sty 2026, 12:55
Natomiast za mostkiem co najwyżej napięcie może być niższe niż w przypadku prostownika jednopołówkowego bo spadek napięcia mamy na dwóch diodach a nie na jednej. Wyższa będzie wartość średnia, ale nie amplituda. Poza tym dla elektromagnesu kilka V w tą czy w tamtą nie ma znaczenia, przy czym lepiej w górę niż w dół bo pewniej będzie trzymał.
Przez R9 idzie na sterowanie czy tam zasilanie silnikiem a nie tylko elektromagnes.
Prostownik połówkowy z filtrem to napięcie wejściowe * 1.26 (dwa w pierwiastku trzeciego stopnia) minus spadek na jednej dziodze, gretz z filtrem to napięcie wejściowe * 1.42 (dwa w pierwiastku drugiego stopnia) ok minus 1,2V na diody

Jak robią to robią tego nie będę negował.

Za układem mute bym nie tęsknił a jak bym miał to bym wyciął.
Klipsch LaScala i analogowo cyfrowa herezja.
Artur K.
Posty: 45
Rejestracja: 14 gru 2025, 19:21
Lokalizacja: Warszawa/Płock

Re: DP5100, czyli G-8010

#8

Post autor: Artur K. »

Bacek pisze:
05 sty 2026, 13:43
Przez R9 idzie na sterowanie czy tam zasilanie silnikiem a nie tylko elektromagnes.
Prostownik połówkowy z filtrem to napięcie wejściowe * 1.26 (dwa w pierwiastku trzeciego stopnia) minus spadek na jednej dziodze, gretz z filtrem to napięcie wejściowe * 1.42 (dwa w pierwiastku drugiego stopnia) ok minus 1,2V na diody
No, a silnik tu jest sterowany prądowo bo z emitera tranzystora T4, więc jest mu wszystko jedno jakie napięcie będzie na kolektorze tego tranzystora a tym bardziej "przed" R9. Ważne tylko aby napięcie na kolektorze nie było niższe niż na bazie bo wówczas to się nazywa stan nasycenia oraz wyższe niż max dopuszczalne napięcie Uce T4, a ten ma 40V więc nie przejmuj się o to.

Ponadto prostownik jednopołówkowy powoduje niepotrzebne obciążenie transformatora, bo pojawia się tam niewielka składowa stała na skutek przesunięcia wartości średniej prądu płynącego przez uzwojenie (w jednej połówce w ogóle nie płynie) co może powodować nadmierne nagrzewanie się czy brzęczenie transformatora, czego szczególnie w gramofonie nie chcemy.

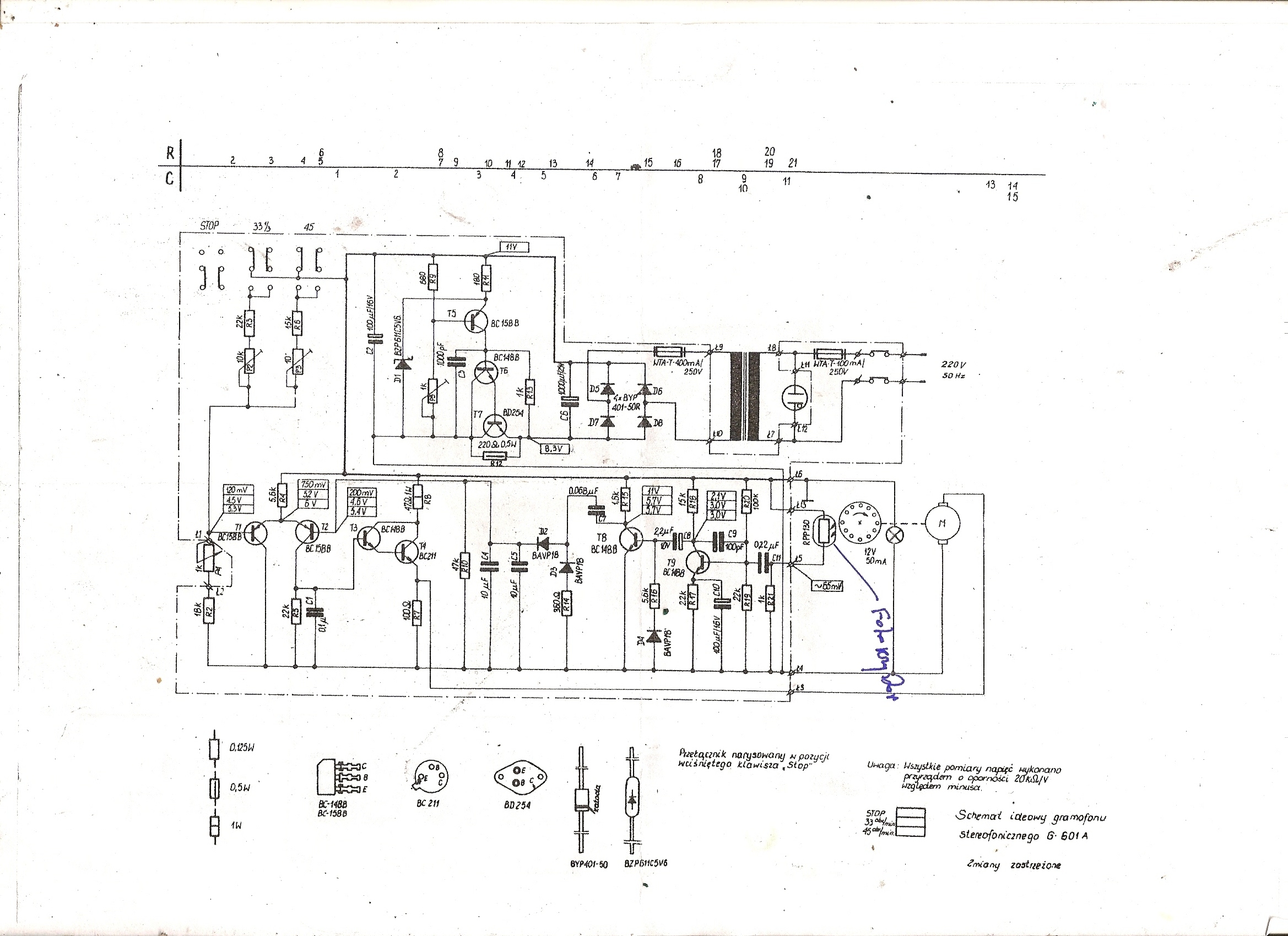
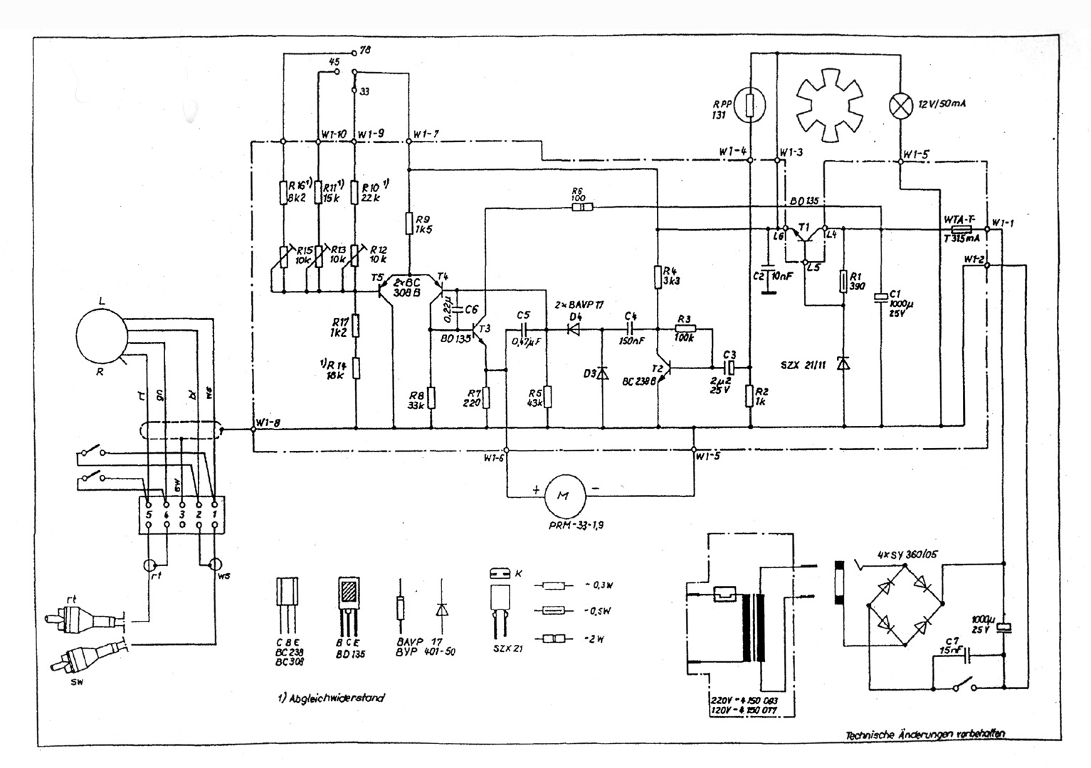
Nasi zrobili prostownik jednopołówkowy, bo robili dziadostwo i tyle. Kilka lat wcześniej robili to jak należy - G-601A ale potem pewnie ktoś złożył wniosek racjonalizatorski i układ został odchudzony. Dla Thorensa też dziadostwa nie robili, bo pewnie by tego od nich nie kupili.
W załączeniu masz schemat wspomnianego G-601A oraz Thorensa TD-180.
Ten Thorens oficjalnie to nie Unitra, ale ramię jakieś takie dziwnie podobne do R12, o schemacie elektrycznym nie wspominając.

Jeśli chodzi o mute to moim zdaniem jest potrzebne. Bez niego ramię odłożone na podpórkę zbiera wszelkie hałasy z otoczenia - słychać np. stukanie gdy zmieniamy płytę. W tych gramofonach jest marna izolacja drgań, każde dotknięcie do obudowy słychać. Z układem mute gdy silnik nie pracuje, to dźwięk jest wyciszony więc przynajmniej ten problem znika.
Załączniki
TD180_schemat-s.jpg
G-601A.jpg
Awatar użytkownika
Jaculek
Posty: 2337
Rejestracja: 27 cze 2012, 08:57
Gramofon: Dual 704, 721
Lokalizacja: Świętochłowice

Re: DP5100, czyli G-8010

#9

Post autor: Jaculek »

Artur K. pisze:
05 sty 2026, 17:23
No, a silnik tu jest sterowany prądowo bo z emitera tranzystora T4
Napięciowo. Prądowo to byłby sterowany z kolektora. Prędkość obrotowa komutatorowego silnika prądu stałego zależy od napięcia zasilania. Dlatego w ogóle jest możliwe sterowanie obrotami za pomocą takich układów jak te.
Analog: Dual 704&721+DenonDL301&305/ShureV15III/Dual M20E/OrtofonMC-20>HeadamP>PreamPDP>DH-101>DH-220>Monitor Audio RX6/Beyerdynamic DT 880
Cyfra: Arcam FMJ CD17/Malinka>Fiio K11 R2R
Artur K.
Posty: 45
Rejestracja: 14 gru 2025, 19:21
Lokalizacja: Warszawa/Płock

Re: DP5100, czyli G-8010

#10

Post autor: Artur K. »

Jaculek pisze:
05 sty 2026, 17:35
Napięciowo. Prądowo to byłby sterowany z kolektora. Prędkość obrotowa komutatorowego silnika prądu stałego zależy od napięcia zasilania.
No dobra, za dużego skrótu myślowego użyłem. Obciążeniem tranzystora są R10 oraz silnik. Rezystor R9 kolektorze jest tylko po to by ograniczyć straty mocy w tranzystorze. Tranzystor ewidentnie pracuje tutaj w układzie wspólnego kolektora, a więc jest źródłem prądowym którego prąd zależy od prądu bazy a baza sterowana jest sygnałem z tarczy umieszczonej na osi silnika. W ten sposób działa sprzężenie zwrotne ustalające wartość prądu wypływającego z emitera w zależności od prędkości obrotowej silnika.
Silnik zaś sterowany jest spadkiem napięcia na rezystorze R10, ale ponieważ jest do niego włączony równolegle to jednocześnie płynie przez niego część prądu źródła. Obecność silnika ma dodatkowo wpływ na wartość tegoż napięcia bo niejako podbiera prąd R10. Poniekąd więc silnik sterowany jest także prądowo, bo płynie przez niego część prądu źródła prądowego.
Dzięki takiemu rozwiązaniu to co dzieje się z silnikiem nie jest zależne od napięcia zasilania (przed R9), tylko od sygnału sprzężenia zwrotnego. Dlatego wartość napięcia zasilania nie ma żadnego znaczenia dla pracy silnika, co najwyżej nieco bardziej będzie się grzał tranzystor oraz rezystor R9. Gdyby silnik był w kolektorze to jego obroty zależałyby także od napięcia zasilania.

Ten układ sam w sobie nie jest taki zły tylko trzeba poprawić to, co spieprzyli ci którzy znaleźli tu oszczędności bo jak widać na przykładzie G-601A na początku robili to jak należy.
Najprostszym sposobem jest właśnie zastąpienie D1 normalnym mostkiem, a zamiast D2 najwygodniej dać LM7810.
U mnie taki zabieg rozwiązał problem stabilności obrotów, dodatkowo gramofon szybciej się na nie wkręca. Ciszej także pracuje transformator.
Musiałem nieco skorygować obroty za pomocą PR-ków na płytce bo LM7810 daje punkt 10V, a z zenerki było ok. 9.5V (przypuszczam że głównie z powodu tętnień).
Dodatkowo po przeróbce na LM7810 można byłoby R9 podłączyć za stabilizatorem a nie przed. Tylko wówczas trzeba byłoby pewnie zmniejszyć jego rezystancję aby zapobiec ew. nasycaniu tranzystora.
Ja u siebie tego nie robiłem bo wymagałoby to cięcia ścieżek czego nie lubię. Lubię robić modyfikacje które są w 100% odwracalne bez pozostawiania śladów.

Dlatego takie właśnie rozwiązanie proponuję skoro Kolega cobra chce robić generalny remont. Rozwiązanie tanie, proste, skuteczne i sprawdzone, u mnie działało od kilku lat.
Niektórzy ograniczają się tylko do zastąpienia zenerki stabilizatorem scalonym. W sumie nie musi tu być 7810, może być np. 7808 i wtedy pewnie prostownik jednopowłokowy też sobie świetnie poradzi, a obroty i tak trzeba będzie skorygować.
W większe modyfikacje nie ma sensu się pchać (no, może oprócz obwodów wyciszania), bo ogólnie ten gramofon jest jaki jest. Największym jego problemem jest to że każde drganie obudowy przenosi się na igłę. Nie ma prostego sposobu aby ten problem rozwiązać, dlatego gdy u mnie padł silnik (był tam od nowości, a teoretycznie żywotność to 1000h.) to stwierdziłem że chyba trzeba rozejrzeć się za nowym gramofonem.
Awatar użytkownika
Bacek
Posty: 4216
Rejestracja: 04 gru 2013, 22:06
Gramofon: Kenwood L-07D
Lokalizacja: Poznań

Re: DP5100, czyli G-8010

#11

Post autor: Bacek »

Artur K. pisze:
05 sty 2026, 21:53
Największym jego problemem jest to że każde drganie obudowy przenosi się na igłę
Nie wiem jak tam z miejscem jest ale można spróbować wykleić spód plinty matami butylowymi.

Jakimiś skrawkami też wolne miejsca w podstawie ramienia.
Klipsch LaScala i analogowo cyfrowa herezja.
Artur K.
Posty: 45
Rejestracja: 14 gru 2025, 19:21
Lokalizacja: Warszawa/Płock

Re: DP5100, czyli G-8010

#12

Post autor: Artur K. »

Wiesz co podstawy ramienia to za bardzo się nie wyklei bo raz że jest dość mała, a dwa przemieszcza się tamtędy przesłona do wyłącznika prędkościowego.

Natomiast plintę jeśli ktoś ma ochotę się bawić to można spróbować. Będzie z tym trochę zabawy bo trzeba podocinać.
Ja w swoim 438 się nie bawiłem bo i tak dużo (za dużo) w niego zainwestowałem, wypolerowałem pokrywę, pomalowałem obudowę proszkiem, wymieniłem okablowanie, ramię rozebrałem na części pierwsze, wypolerowałem itd. Miałem jeszcze zrobić mu front aby całość była jak nowa ale jakoś mi się nie chce bo poza czasem potrzebnym na narysowanie opisów to są kolejne koszty.
Straciłem wenę do tego gramofonu. Dużo roboty, spory koszt, a to nadal GS-438 i te zabiegi nie sprawiły że stał się znacząco lepszy. Niepotrzebnie bawiłem się w coś więcej niż tylko poprawę elektroniki. Po czasie użytkowania doszedłem do wniosku że to jedyna rzecz którą warto w tych gramofonach zrobić, bo daje wymierne efekty.
G-8010 to technicznie taki sam gramofon jak mój tylko węższy - 35cm.
Czy wyłożenie plinty matami coś da nie wiadomo. Ja nie jestem optymistą w tym zakresie.
To po prostu Unitra, naprawiałem wiele sprzętów z tym logo i w każdym jest coś co można było zrobić trochę inaczej, a uzyskać znaczącą poprawę parametrów czy funkcjonalności.
Przykładowo taki G-603, mnie się podoba, mechanicznie też jest lepszy niż 8010 i nawet bym go kupił ale niestety ramię ma niewymienny headshell. Co ciekawe świry na portalach chcą za ten gramofon po 500-800zł. :D
Ramię wygląda na identyczne jak w G-620 ale tam już jest wymienny headshell. Za to tam mechanicznie jest gorzej. Z kolei w G-434 też jest chyba takie samo ramię jak w 603 i też niewymienny headshell ale jeśli dobrze pamiętam plastikowy.
Nie można było zrobić G-603 z ramieniem od G-620? Byłby nienajgorszy gramofon, a tak za każdym razem wynalazek...
Awatar użytkownika
ŁDŁ
Posty: 629
Rejestracja: 21 lis 2013, 09:23
Lokalizacja: Jaktorów
Kontakt:

Re: DP5100, czyli G-8010

#13

Post autor: ŁDŁ »

Artur K. pisze:
05 sty 2026, 21:53

No dobra, za dużego skrótu myślowego użyłem. Obciążeniem tranzystora są R10 oraz silnik. Rezystor R9 kolektorze jest tylko po to by ograniczyć straty mocy w tranzystorze. Tranzystor ewidentnie pracuje tutaj w układzie wspólnego kolektora, a więc jest źródłem prądowym którego prąd zależy od prądu bazy a baza sterowana jest sygnałem z tarczy umieszczonej na osi silnika. W ten sposób działa sprzężenie zwrotne ustalające wartość prądu wypływającego z emitera w zależności od prędkości obrotowej silnika.
To jest jakaś logika odwrotna, układ wspólnego kolektora źródłem prądowym na swoim wyjściu?
Jaką rezystancję wyjściową ma źródło prądowe a jaką wtórnik? czyli układ wspólnego kolektora?
Artur K. pisze:
05 sty 2026, 21:53
Silnik zaś sterowany jest spadkiem napięcia na rezystorze R10, ale ponieważ jest do niego włączony równolegle to jednocześnie płynie przez niego część prądu źródła. Obecność silnika ma dodatkowo wpływ na wartość tegoż napięcia bo niejako podbiera prąd R10. Poniekąd więc silnik sterowany jest także prądowo, bo płynie przez niego część prądu źródła prądowego.
Może jakaś 1/1000 prądu R11, bez znaczenia - ten wtórnik na wyjściu robi za wtórnik mający przenieść napięcie z R11 - z uwzględnieniem spadków na złączach BE tranzystorów na silnik. To nie będzie źródło prądowe pracujące na silnik w jakimkolwiek wypadku. Tranzystor wzmacniacz różnicowego pracuje prądowo na R11 i C10 praktycznie, z obciążeniem silnikiem w jakimś znikomym procencie.
Oczywiście zgadzam się z tym, że napięcie zasilające kolektor T4 jest istotne tylko z punktu widzenia strat.
Łukasz Długosz
Serwis i projektowanie elektroniki, także audio https://www.facebook.com/ldlelektronika
Prawo Hofstadtera mówi: skomplikowana czynność zawsze zajmie więcej czasu niż zaplanowano także jeśli planując brano pod uwagę prawo Hofstadtera.
Artur K.
Posty: 45
Rejestracja: 14 gru 2025, 19:21
Lokalizacja: Warszawa/Płock

Re: DP5100, czyli G-8010

#14

Post autor: Artur K. »

No tak, masz rację. Popłynąłem z tym źródłem prądowym, tak to jest jak się czegoś człowiek uczył 20 lat temu i w praktyce właściwie nie używa.
To jest wzmacniacz prądowy, a nie źródło. W sumie lepiej to widać na schemacie G-601A bo jest lepiej narysowany.
Co nie zmienia faktu że ogólna zasada działania jaką przedstawiłem jest prawidłowa i co do istoty problemu (obaw Kolegi Bacek) błędu nie popełniłem.
Wpływ nieco wyższego napięcia zasilania na pracę układu jest żaden, za wyjątkiem nieco większej temperatury T4 i R9 i ew. elektromagnesu ale to nie są istotne różnice.
Awatar użytkownika
Bacek
Posty: 4216
Rejestracja: 04 gru 2013, 22:06
Gramofon: Kenwood L-07D
Lokalizacja: Poznań

Re: DP5100, czyli G-8010

#15

Post autor: Bacek »

Artur K. pisze:
04 sty 2026, 23:22
Wywalamy zenerkę 10V, zamiast niej wstawiamy LM7810,
Przy okazji chyba wywalając R1/R34 bo LM ma jednak więcej nóżek.
Klipsch LaScala i analogowo cyfrowa herezja.
ODPOWIEDZ